![]() 点击图片查看原图 |
产品名称:LNG气站 液化天然气常识 LNG气站 液化天然气的储运 液化天然气的工艺 液化天然气介绍
关键词:LNG气站 液化天然气常识 LNG气站 液化天然气的储运 液化天然气的工艺 液化天然气介绍 型号:非标准 品牌:国际品牌 规格:多种规格 价格:0 元/台 浏览次数:2379 次 ![]() |
一、什么是液化天然气 LNG (Liquefied Natural Gas) ?
LNG不是液化石油气(LPG)或天然气液体(NGL),LNG是冷却到-160℃后呈液态的天然气。油/气田产生的天然气经过除液、除酸、干燥、分馏、低温冷凝形成,体积缩小为原来的1/600.
主要特点有: 1、气化后比空气轻; 2、 保持常压; 3、 无色、无嗅、无毒; 4、 低温存储; 5、可根据需求加热和气化; 6、LNG组分:甲烷。少量乙烷、丙烷、丁烷。
二、液化天然气的特点
1、低温、气液膨胀比大、能效高易于运输和储存1标准立方米的天然气热质约为9300千卡,1吨LNG可产生1350标准立方米的天然气,可发电8300度。
2、清洁能源——LNG被认为是地球上最干净的石化能源!LNG硫含量极低,若260万吨/年LNG全部用于发电与燃煤(褐煤)相比将减排SO2约45万吨(大体相当于福建全年的SO2排放量的2倍),将阻止酸雨趋势的扩大。用天然气发电时NOX和CO2排放量仅为燃煤电厂的20%和50%。
3、安全性能高——由LNG优良的理化性质决定的!燃点较高——自燃温度约为590oC 燃烧范围较窄—5% —15% 轻于空气、易于扩散!
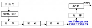
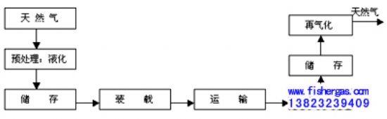
三、LNG“链”
![]() |












点击图片查看原图


